2023年7月底,廣西貴港恒耀海工新材料有限公司(以下簡稱“廣西貴港”)年產30萬噸超細粉高性能混凝摻合料項目達產達標驗收成功。據了解,該項目由江蘇吉能達環境能源科技有限公司(以下簡稱“江蘇吉能達”)負責提供超細粉磨技術設計和調試達標。


廣西貴港是貴港鋼鐵集團的旗下企業,為了消化集團企業生產的廢渣擬將鋼渣粉、礦粉和煤灰三者按一定比例混合,進行超細粉磨,在水泥和混凝土中產品替代礦粉或部分水泥。經過市場調研,廣西貴港選擇了江蘇吉能達,負責球磨機閉路超細復合礦物摻合料粉磨系統的技術設計和調試。


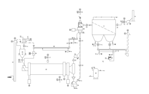
一、工藝設備及工藝流程介紹
超細復合礦物摻合料粉磨及超細復合礦物摻合料儲存系統的工藝流程。

超細復合礦物摻合料粉磨系統的工藝流程范圍:始自超細復合礦物摻合料粉磨調配站的庫底,止于超細復合礦物摻合料儲存庫的庫頂,包括超細復合礦物摻合料粉磨調配及輸送,超細復合礦物摻合料粉磨、超細復合礦物摻合料輸送入庫。
該系統采用管磨機+選粉機的閉路粉磨系統。磨機為浙江同力公司產品,規格為φ3.2x14m;選粉機選用江蘇吉能達公司產品,規格為JND-GB-C4。由超細復合礦物摻合料球磨機、提升機、選粉機、高效袋收塵器、排風機等組成的超細復合礦物摻合料閉路粉磨系統。為了保證系統正常工作,在進入球磨機前設有稱重穩流倉,球磨機后設有料氣混合裝置。
來自調配站的原料鋼渣份、礦渣粉、粉煤灰混合料經提升機〔01〕、稱重穩流倉〔02〕至球磨機〔03〕進行粉磨,粉磨后的粉料由料氣混合裝置〔04〕混合,料隨氣入選粉機分選。分選后粗粉經空氣斜槽〔08〕輸送至沖板流量計〔09〕計量后入球磨機循環粉磨,細粉由除塵器〔11〕收集經空氣斜槽〔15〕輸送至入庫提升機提升入庫。選粉機設有一次風口、二次風口、三次風口。
選粉機用風依靠風機負壓抽吸作用由一次風口、二次風口、三次風口按比例進入,除塵器〔11〕實現料氣分離后由主排風機〔13〕送入排放管道〔14〕排空。
球磨機〔03〕的通風依靠變頻調速電機帶動的離心風機〔05〕送入選粉機一次風管。
球磨機〔03〕由一個粗磨倉、一個中磨倉和一個細磨倉組成。粗磨倉中裝有直徑較大的鋼球,可以對按比例配好的混合料進行粉碎和粗粉磨。粗磨后的物料,通過隔倉板進入中、細粉磨倉,進行中、細粉磨。粉磨后的物料經重錘翻板閥、料氣混合裝置〔04〕輸送到選粉機〔06〕中進行選粉。
此外,該系統的選粉機具有提高粉磨系統的產量、降低產品的能耗、改良超細復合礦物摻合料質量、操作簡單、維護工作量小等特點。選粉機是負壓操作,氣流分別由一次風管和二次風口、三次風口進入,通過導向葉片進入選粉區。在旋轉的渦流葉片和水平分隔板的作用下,形成一個均衡穩定的水平旋轉渦流環形區。詳見吉能達公司設備調試說明。
由空氣斜槽取出的超細復合礦物摻合料,人工送至化驗室進行化驗分析。
二、關鍵設備與技術
實現復合礦物摻合料超細粉磨的關鍵設備是超細管磨機和超細分級機,尤其是超細分級機,如何在30μm粒徑分級精度下實現較高的分選效率,是整個復合礦物摻合料超細粉磨系統成功的關鍵。
1、超細管磨機設計:
管磨機超細粉磨普遍存在的問題是:磨內物料流速過快,料球比偏低、磨內溫度高、嚴重的“過粉磨”、各項技術參數不合理以及研磨體級配、襯板、隔倉板、出料篦板結構缺乏針對性。為了解決以上問題,我們對球磨機設計做了較大改進:
⑴調速驅動(4-44HZ)以適應研磨體不同規格和裝載量的啟動和節能高效運行
⑵多倉設計,球磨機從頭到尾由大到小按順序分配研磨體
⑶異型曲面襯板,既能提升研磨體高度,又能防止研磨體反向分級,還能延長物料粉磨路線
⑷防堵助冷隔倉板、出料篦板,擴散型活化裝置有效控制了磨內物料流速,料球比及磨內溫度
2、高效復合礦物摻合料超細分級機設計:
江蘇吉能達研發的新型超細粉體分級機(見下圖),是結合日本選粉機技術和德國超細分級機的分級技術基礎上,經消化吸收、自主創新設計開發的一種新型高效分級設備。

設備特點
⑴分級精度高。微粉粒度在 1~20 μm 范圍內任意調節,非礦超微粉制備細度范圍:650m2/kg~1000m2/kg。配套高效球磨機,使得物料加工過程中物料溫度低于110℃,粉磨效率更高。
(2)分級效率達到90%以上。由于選粉效率高,分選系統的生產能力大幅度增加。與開路粉磨分選系統相比,可增產 25%~50%;增加的幅度隨細度的減小而加大。
(3)電耗降低。系統粉磨單位電耗可比開路粉磨系統降低20%~30%。
(4)工藝流程簡單。有利于實現系統負壓操作,使粉塵排放量(標況下)小于10 mg/m3,清潔排放。
(5)獨特設計的分級流場和立式分級輪,可以將產品粒度進行分級,降低了粉體與分級輪的摩擦,大大地延長了分級輪的使用壽命。
(6)物料接觸部分采用陶瓷或優質奧氏體不銹鋼防磨,圓角設計,避免了渦流產生的能耗。流體阻力減小、磨損大大減小。符合GMP要求。
3、配套輔助技術裝備
⑴配套球磨機進料稱重穩流倉
超細球磨機料球比相對普通粒級球磨機要小,配料系統的喂料波動和回料量需要穩定,是保證球磨機穩定運行的基礎。
(2)配套氣流分散解聚裝置
超細粉分選,團聚料的分散是關鍵。氣流分散解聚裝置為超細選粉機高效率運行提供了重要條件。
三、系統調試
調試方案包含單機試車、聯動試車、帶負荷試車、試生產和調試達標。
1、系統調試關鍵動作
⑴30%、60%、90%負荷試車。
試車階段時間(h)裝球量(t)產量(t/h)(由吉能達公司現場人員調配)

以上時間為磨機和其它設備運轉良好狀態下的凈時間。
⑵調整物料流速,提高磨機效率。初期因磨機流速快,導致出磨料表面積低,調試期間我們通過調整磨機用風、調整隔倉板、出料篦板通過面積,調整鋼球量和級配等,保證了磨機效率,出磨比表面積在500~600m2/kg可調可控。
⑶合理用風,提高選粉機分級效能。
2、產品質量控制超細復合礦物摻合料的質量指標包括:30μm方孔篩篩余、粒度分布、三氧化硫、游離氧化鈣、氯離子、含水量、安定性、流動度比和活性指數等技術要求,對照協議要求,主要考核指標如下:
(1)物料配比:鋼渣粉35%;礦渣粉25%;粉煤灰40%;
(2)細度控制:30μm方孔篩篩余≤5.0%,合格率≥85%;
(3)比表面積≥650m2/kg,合格率≥85%。
3、達標驗收
經過這一階段設備磨合,同時讓操作人員學會了實際操作、調整,為滿負荷生產打下良好的根底。
考核結果:
物料配比:鋼渣粉35%;礦渣粉25%;粉煤灰40%
細度控制:30μm方孔篩篩余1.6~2.0%,合格率≥100%
比表面積:666~687m2/kg,合格率≥100%
臺時產量:平均47.1t/h
該項目線建成可綜合利用鋼渣7.5萬噸/年,礦渣10.5萬噸/年,粉煤渣12萬噸/年。具有良好的環境效益、經濟效益及社會效益。



實踐表明,江蘇吉能達用于球磨機閉路超細復合礦物摻合料粉磨的技術成熟,球磨機技術設計是成功的、選粉機的設計,在 30μm 的超細粒徑下的分級效率達到80%~90%,使得超細管磨的粉磨能力得以提高,從而保證了整個粉磨系統的高產。高效選粉效率,也保證了分選后的超細復合礦物摻合料的顆粒組成更合理,為鋼廠電廠的廢渣綜合利用創造了更好的條件。
截止到目前,江蘇吉能達已經和江西萬年青水泥、南方水泥、安徽海螺水泥、華潤水泥、堯柏特種水泥、中國建材等多家企業進行合作。未來,江蘇吉能達將堅持科技創新、以人為本、誠信雙贏的理念,繼續致力于廢渣綜合治理,為砂石、水泥、混凝土產業發展創造新的機會和價值。 (文/徐中州)


